2004 Dodge Ram 1500 Evap System Diagram
Alright, let's dive into the EVAP (Evaporative Emission Control) system diagram for your 2004 Dodge Ram 1500. Whether you're tackling a persistent check engine light, prepping for an emissions test, or simply expanding your automotive knowledge, understanding this system is crucial. We're going to break down the diagram, explain the components, and give you some practical troubleshooting tips. I have the full diagram available, and you can download it to follow along.
Purpose of the EVAP System and Why This Diagram Matters
The EVAP system's primary goal is to prevent harmful gasoline vapors from escaping into the atmosphere. Think of it as a vapor recovery system for your fuel tank. It captures these vapors, stores them temporarily, and then purges them into the engine to be burned during normal combustion. This not only reduces pollution but can also improve fuel economy slightly.
Having the diagram is critical for several reasons:
- Diagnosis: When a check engine light illuminates with an EVAP-related code (like P0440, P0455, etc.), the diagram helps you pinpoint the potential source of the problem.
- Repair: It provides a visual roadmap for replacing faulty components, ensuring you connect everything correctly.
- Modification: If you're planning any modifications to your fuel system or engine, understanding the EVAP system is essential to avoid unintended consequences and maintain compliance with emissions regulations.
- Learning: Even if you're not currently experiencing any issues, studying the diagram gives you a better understanding of how your vehicle operates, empowering you to perform preventative maintenance and catch potential problems early.
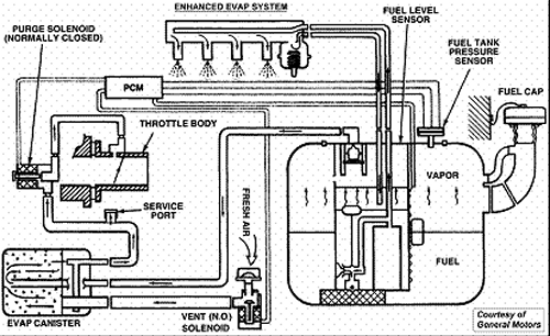
Key Specs and Main Parts of the 2004 Dodge Ram 1500 EVAP System
The 2004 Dodge Ram 1500's EVAP system is a fairly standard design, but it's still important to understand the specific components and their functions. Here's a breakdown of the key parts:
- Fuel Tank: This is where the gasoline vapors originate. The tank is sealed to prevent vapors from escaping directly.
- Fuel Cap: A seemingly simple part, but crucial. A loose or damaged fuel cap is a very common cause of EVAP system leaks. It's designed to maintain a specific pressure within the fuel tank.
- Vapor Line(s): These hoses carry the fuel vapors from the fuel tank to the charcoal canister.
- Charcoal Canister: This component is filled with activated charcoal, which adsorbs (not absorbs) and stores the fuel vapors. It's basically a sponge for gasoline fumes.
- Purge Valve (Canister Purge Solenoid Valve): This electronically controlled valve regulates the flow of fuel vapors from the charcoal canister into the engine's intake manifold. The PCM (Powertrain Control Module) controls the purge valve's operation based on engine load, speed, and other factors.
- Vent Valve (Canister Vent Solenoid Valve): This valve controls the flow of fresh air into the charcoal canister. When the purge valve is open, the vent valve allows air to enter the canister, drawing the stored fuel vapors out. When the purge valve is closed, the vent valve usually opens to atmosphere to vent any build up in the tank, or sometimes it closes completely when the system is being tested by the PCM.
- Leak Detection Pump (LDP) (Some Models): Some 2004 Rams used an LDP to actively test the EVAP system for leaks. The LDP creates a vacuum in the system, and a sensor monitors the vacuum level to detect leaks. If equipped, this is usually located near the charcoal canister.
- Fuel Tank Pressure (FTP) Sensor: This sensor monitors the pressure inside the fuel tank. The PCM uses this information to control the purge and vent valves and to detect leaks.
- Orifice: A small opening in a vapor line that restricts the flow of vapor and is very prone to clogging.
Understanding the Symbols on the EVAP Diagram
The diagram uses standard automotive symbols to represent the various components and connections. Here's a key to understanding the common symbols you'll encounter:
- Solid Lines: Typically represent fuel vapor lines.
- Dotted Lines: Usually indicate vacuum lines or signal wires.
- Different Colors: Some diagrams use different colors to differentiate between types of lines (e.g., fuel lines, vacuum lines, electrical wiring). The legend on the diagram will explain the color coding.
- Component Symbols: Each component (e.g., charcoal canister, purge valve, vent valve) will have a specific symbol that represents its function. Refer to the diagram's legend for a key to these symbols. Solenoids, for example, are generally represented by a coil symbol.
- Arrows: Indicate the direction of flow (e.g., fuel vapor flow, air flow).
- Electrical Connectors: Represented by symbols resembling plugs or connectors.
How the EVAP System Works on Your 2004 Ram
Here's a simplified explanation of the EVAP system's operation:
- Vapor Collection: As gasoline evaporates in the fuel tank, the vapors are routed through the vapor lines to the charcoal canister.
- Vapor Storage: The charcoal canister adsorbs and stores the fuel vapors, preventing them from escaping into the atmosphere.
- Purge Cycle: When the engine is running and meets certain conditions (e.g., warmed up, cruising speed), the PCM opens the purge valve.
- Airflow: Simultaneously, the PCM opens the vent valve, allowing fresh air to enter the charcoal canister.
- Vapor Removal: The airflow draws the stored fuel vapors from the charcoal canister and into the engine's intake manifold.
- Combustion: The fuel vapors are then burned along with the regular air/fuel mixture in the engine's cylinders.
- Leak Testing (LDP Systems): If your Ram has an LDP, the system will periodically perform a leak test. The LDP creates a vacuum in the system, and the FTP sensor monitors the vacuum level. If the vacuum drops too quickly, it indicates a leak.
Real-World Use: Basic Troubleshooting Tips
Here are some common EVAP system problems and how to troubleshoot them using the diagram:
- P0440 (EVAP System Malfunction): This is a generic code indicating a problem with the EVAP system. Start by visually inspecting all the hoses and connections for cracks, leaks, or disconnections. Check the fuel cap for proper sealing. Use the diagram to trace the vapor lines and locate the purge and vent valves.
- P0455 (EVAP System Leak Detected - Gross Leak): This code indicates a large leak in the system. Again, start with a visual inspection of the fuel cap and hoses. Use a smoke machine (if you have access to one) to introduce smoke into the system and identify the source of the leak. The diagram will help you pinpoint potential leak locations.
- P0442 (EVAP System Leak Detected - Small Leak): This code indicates a smaller leak. It can be more difficult to diagnose. Smoke testing is often required.
- P0446 (EVAP Vent Control Circuit Malfunction): This code indicates a problem with the vent valve or its control circuit. Use the diagram to locate the vent valve and check its wiring and connector. You can also use a multimeter to test the valve's resistance and verify that it's receiving power.
- P0443 (EVAP Purge Control Circuit Malfunction): Similar to P0446, but related to the purge valve. Use the diagram to locate the purge valve and check its wiring and connector.
Important Tools: A scan tool (to read codes), a smoke machine (for leak testing), a multimeter (for electrical testing), and a good set of hand tools are essential for diagnosing and repairing EVAP system problems.
Safety Precautions
Working with the EVAP system involves handling fuel vapors, which are flammable. Take the following safety precautions:
- Work in a Well-Ventilated Area: This will help to dissipate any fuel vapors.
- Avoid Open Flames: Do not smoke or use open flames near the fuel system.
- Disconnect the Battery: This will prevent accidental sparks while working on electrical components.
- Wear Safety Glasses: Protect your eyes from fuel splashes or debris.
- Fuel Pressure: Be extremely cautious when disconnecting fuel lines. There may be residual fuel pressure in the system. Relieve the pressure before disconnecting any lines. There is often a release valve or a way to depressurize the system. If not, wrap a towel around the connection before disconnecting it to catch any spraying fuel.
- Be Mindful of Hot Components: The exhaust system and other engine components can be very hot. Allow them to cool down before working near them.
Remember, gasoline is highly flammable and can be dangerous if not handled properly. Always exercise caution and follow safety guidelines.
I have the full 2004 Dodge Ram 1500 EVAP system diagram as a downloadable file. Having that visual aid handy will be very helpful as you go through the diagnostic and repair process. Having the diagram will allow you to more accurately identify components and trace the path of the vapor lines. Good luck!
